发展现代煤化工是我国“缺油少气富煤”背景下的战略抉择也是加强煤炭清洁高效利用的必由之路。鄂尔多斯市作为国家大型煤炭基地、全国现代煤化工产业示范区,提高煤炭作为化工原料的综合利用效能,促进煤化工产业高端化、多元化、低碳化发展,对“建设国家重要能源和战略基地”具有重要意义。鄂尔多斯碳中和研究院联合北京大学开展《双碳背景下煤炭清洁高价值利用转型升级和化工项目动力系统灵活性改造 》课题,旨在双碳背景下结合鄂尔多斯实际,研究并提出煤化工新发展路径,推动鄂尔多斯煤化工产业链向中下游拓展,价值链向中高端跃升,全力打造世界级现代煤化工产业。

研究团队通过文献查阅、座谈交流、企业调研等多种形式收集整理全球及中国化工产业发展历史与现状,结合政策、鄂尔多斯资源和工业基础情况,研究论证鄂尔多斯市煤化工产业发展思路和发展路径,提出了产品高端化、能源清洁化、上游平台化、下游多样化和项目模块化的煤炭清洁高价值利用转型升级的路径和建设醇酸醚酯醛产业集群、煤制烯烃产业集群和氯碱PVC产业集群的构想。该项课题的研究成果可供政府参照规划全市煤化工产业,供新建企业参照优化项目规划和项目设计,供老企业参照进行技改和转型升级。

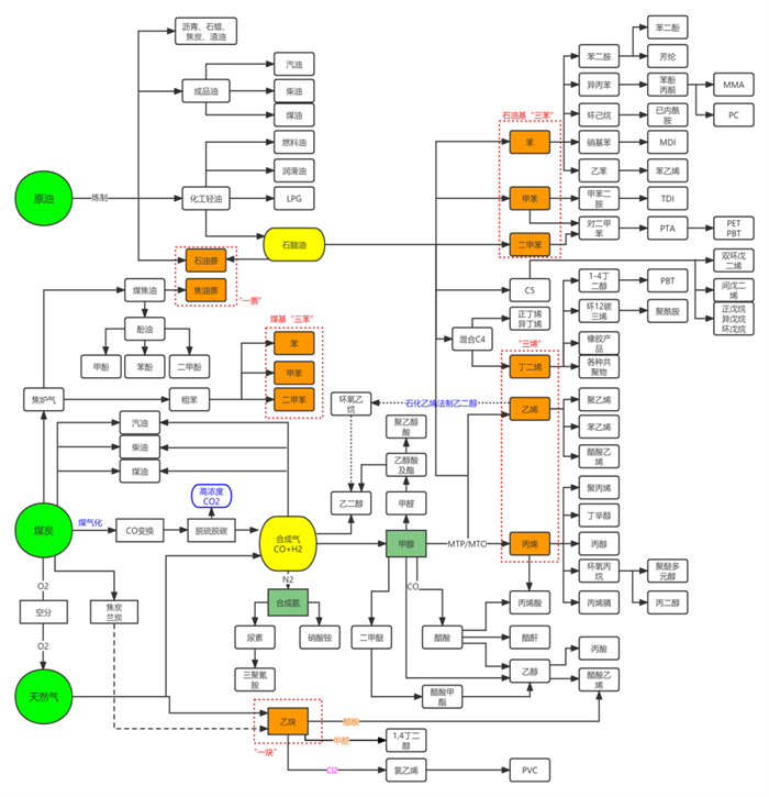
石油、煤、天然气三大原料为起点的化工产业链图
面向未来,鄂尔多斯碳中和研究院将牢牢把握“双碳”目标发展机遇,围绕我市“三个四”任务目标,充分发挥科技创新的智库和平台作用,推动更多研究成果落地,助推鄂尔多斯绿色转型发展。
运营机构:鄂尔多斯国家级文化和科技融合示范基地管委会
Email:ordoswh123@163.com 服务电话:0477-8394929